HBL-097339 alt: 072598 (Sip. No. 097339)
Choose content
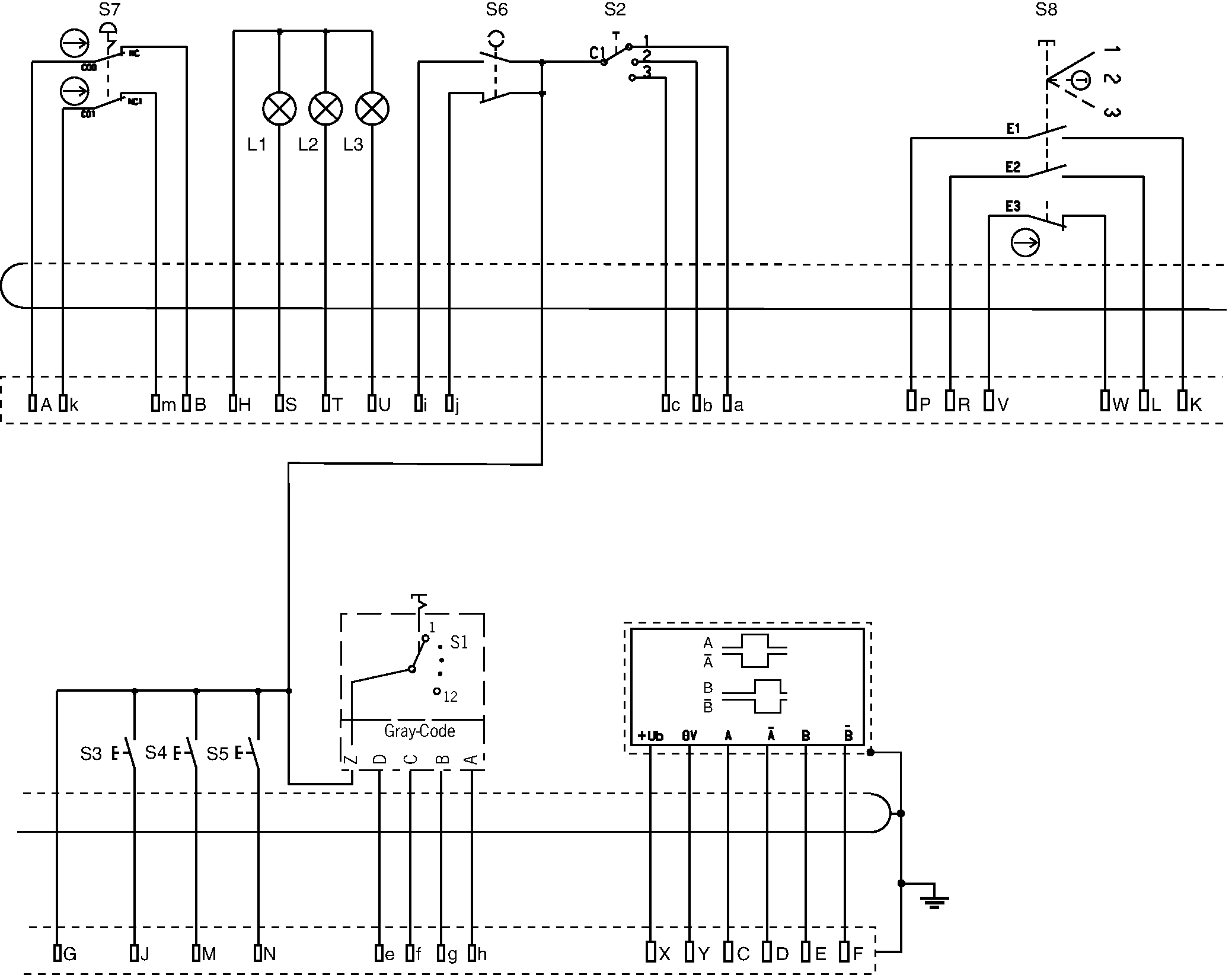
Hand-held pendant station HBL - 097 339, EMERGENCY STOP device, handwheel, pushbuttons, selector switches, enabling switch, key-operated rotary switch
- Handwheel, 100 pulses
- Tamper-proof EMERGENCY STOP device according to EN ISO 13850, dual-channel
- Enabling switch, 3-stage
- 3 illuminated pushbuttons, can be individually labeled
- 2 selector switches
- Key-operated rotary switch

Açıklama
Dimensional drawings

Connection examples

Teknik Veriler
Approvals

Operating and display elements
| Item | Color | Extras | Switching element | Version | Slide-in label | Note slide-in label | Number | Designation1 | LED |
|---|---|---|---|---|---|---|---|---|---|
| see data sheets | black knob with arrow disk | - | 12-stage, hex-coded, detent angle 30° | Selector switch | 1 | ||||
| see data sheets | red-yellow | - | 2 pos. driven contact | Emergency stop | 1 | ||||
| see data sheets | - | with white LED, can be labeled | 1 NO contact each | Pushbutton | 3 | ||||
| see data sheets | - | - | - | Handwheel | 1 | ||||
| see data sheets | - | - | 2 NO contacts + 1 NC contact | Enabling switch, 3-stage | 1 | ||||
| see data sheets | - | Removal position at 0 | 1 NO + 1 NC contact | Key-operated rotary switch | 1 | ||||
| see data sheets | black knob with arrow disk | - | 3-stage, 1 of 3, detent angle 30° | Selector switch | 1 |
Electrical connection values
| Connecting cable | 35x0.14 mm² (screened) |
| EMC protection requirements | |
| according to CE | EN 61000-6-2, EN 61000-6-4 |
| Display/control element | |
| Output type | |
| Handwheel | RS422 |
| Operating voltage DC | |
| Handwheel | 5 V DC -5% ... +5% |
| Utilization category | |
| DC-13 Emergency stop | 42 V / 1 A |
| Pulses per revolution | |
| Handwheel | 2x100 |
| Switching capacity (VA) | |
| Selector switch hex | max. 6 VA |
| Selector switch 1ofX | max. 6 VA |
| Switching voltage | |
| Pushbutton | max. AC/DC 250 V |
| Selector switch 1ofX | max. DC 60 V |
| Selector switch hex | max. DC 60 V |
| Enabling switch | DC 5 ... DC 230 V |
| Key-operated rotary switch | max. AC/DC 42 V |
| Switching current | |
| Key-operated rotary switch | |
| Selector switch 1ofX | max. 0.25 mA |
| Selector switch hex | max. 0.25 mA |
| Enabling switch | max. 3000 mA at DC-13 |
| Pushbutton | max. 5000 mA |
| LED power supply | -10% ... 24 ... +10% V DC (AC/DC) |
Mechanical values and environment
| Connection type | Plug connector (35-pin, metal version) |
| Storage temperature | -25 ... 70 °C |
| Cable length | |
| straight | 3.5 m |
| Atmospheric humidity | |
| Condensation not permissible | max. 80 % rH |
| Shock and vibration resistance | according to EN 60068-2-27/-2-6 |
| Degree of protection | |
| according to NEMA | 250-12 (in the installed state) |
| IP65 (in the installed state) | |
| Ambient temperature | 0 ... 55 °C |
| Material | Polyamide |
| Display/control element | |
| Detent positions per revolution | |
| Handwheel | 100 |
Miscellaneous
| Color | |
| Housing | Blue-gray RAL 7031 |
| Notices for UL approval | Operation only with UL Class 2 power supply or equivalent measures |
İndirme
Komple paket
Tüm önemli belgeleri tek bir tıklama ile indirin.
İçerik:
- Kullanım talimatları ve kullanım talimatlarına veya kısa talimatlara yapılan tüm eklemeler
- Kullanım talimatlarını tamamlayan tüm veri sayfaları
- Uygunluk beyanı
Paketin tamamını indirin (ZIP, 2,7 MB)
Tek Belgeler
Declarations of conformity
EU-Konformitätserklärung
Dok. No.
Versiyon
Dil
Boyut
EU-Konformitätserklärung
Dok. No.
EDC2109732
Versiyon
Dil
Boyut
0,2 MB
UKCA-Konformitätserklärung
Dok. No.
Versiyon
Dil
Boyut
UKCA-Konformitätserklärung
Dok. No.
EDC20001586
Versiyon
Dil
Boyut
0,2 MB
Diğer Belgeler
Approvals and certificates
WEEE
Dok. No.
Versiyon
Dil
Boyut
WEEE
Dok. No.
ECO20001806
Versiyon
Dil
Boyut
0,1 MB
c UL us
Dok. No.
Versiyon
Dil
Boyut
c UL us
Dok. No.
Versiyon
Dil
Boyut
0,2 MB
ePlan macros
EUC.097339
Dok. No.
Versiyon
Dil
Boyut
EUC.097339
Dok. No.
Versiyon
Dil
Boyut
0,1 MB
CAD Verileri
Sipariş verileri
| Sip. No. | 097339 |
| Makale adı | HBL-097339 alt: 072598 |
| Ağırlık | 2,23kg |
| Gümrük sınıfı | 85371098 |
| ECLASS | 27-33-02-02 Mobile Panel (HMI) |







